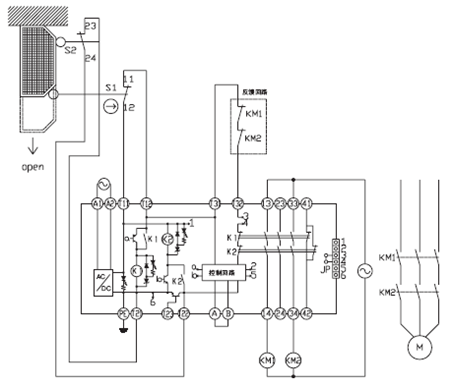
歐姆龍安全繼電器G9SA的復位方式是通過A,B端子連線來切換。當A、B端子短路時,G9SA為自動復位方式, T31、T32端子可以直接短接使用;當A、B端子開路時,G9SA為手動復位方式,在T31、T32端子上要接入復位開關。


全駿旗艦店
廣州全駿自動化設備有限公司 ??版權所有 Copyright ? Quanjun Equipment Company
地址:中國廣東省廣州市白云區(qū)世盛工業(yè)品展覽中心旁四礦廣仕創(chuàng)意園??
電話:020-29826695?? 傳真:020-29826695??
郵箱:852363507@qq.com
手機:020-29826695
粵ICP備15061806號 | 首席法律顧問:Ryan